Zentralverriegelung - Fehleranalyse: Unterschied zwischen den Versionen

Aus Wiki zur Mercedes Baureihe W126
Wechseln zu: Navigation, Suche
(Leitungen)
(Leitungen)
Zeile 39: Zeile 39:
 
* Das Fahrzeug ist verriegelt (abgeschlossen), Zündschlüssel abgezogen.
 
* Das Fahrzeug ist verriegelt (abgeschlossen), Zündschlüssel abgezogen.
 
* Messung an den drei Buchsen des Kabelbaums wiederholen, das Ergebnis sollte nun 0 Volt sein.
 
* Messung an den drei Buchsen des Kabelbaums wiederholen, das Ergebnis sollte nun 0 Volt sein.
Steckerbelegung wie folgt:
+
Steckerbelegung wie folgt:<br>
[[Datei:Beispiel.jpg]]
+
&nbsp;[[Datei:Rundstecker.jpg|border|left|150px]]<br clear="all" />
  
 
Weicht ein Ergebnis erheblich von den anderen beiden ab, ist auf diesem Strang etwas nicht in Ordnung, die Fehlersuche kann dann gezielt dort weitergehen. Beispiel: Grüne Leitung nicht in Ordnung &rarr; Fehlersuche an der Beifahrertür fortsetzen. Türpappe abbauen und Schaltkontakt am Schloss der Türe prüfen. Wurden die Schlösser des öfteren fälschlicherweise mit Fett o.ä. behandelt, können Schmutz und altes Fett die Kontakte so zusetzen, daß kein Durchgang mehr möglich ist.
 
Weicht ein Ergebnis erheblich von den anderen beiden ab, ist auf diesem Strang etwas nicht in Ordnung, die Fehlersuche kann dann gezielt dort weitergehen. Beispiel: Grüne Leitung nicht in Ordnung &rarr; Fehlersuche an der Beifahrertür fortsetzen. Türpappe abbauen und Schaltkontakt am Schloss der Türe prüfen. Wurden die Schlösser des öfteren fälschlicherweise mit Fett o.ä. behandelt, können Schmutz und altes Fett die Kontakte so zusetzen, daß kein Durchgang mehr möglich ist.

Version vom 19. März 2024, 19:22 Uhr



Wirkungsweise

Diese Abhandlung gilt für alle 6 und 8 Zylinder Modellen der Baureihe W126, die ab September 1984 auf dem Markt kamen.

Die Zentralverriegelung der Baureihe W126 funktioniert elektrisch-pneumatisch. An den beiden Schlossern der vorderen Türen sowie am Kofferraumschloss befinden sich Kontakte, die eine Vakuumpumpe ansteuern, die alsdann alle Schlösser am Fahrzeug auf- oder zusperrt. Das gesamte Fahrzeug lässt sich daher sowohl von Fahrer- und Beifahrertür sowie vom Kofferraum aus auf- oder zuschließen. Die Tankklappe wird ebenfalls mit auf- und zugeschlossen.

Die Vakuumpumpe sitzt rechts hinten in der Ersatzradmulde unter einer Schutzkappe. Zwei Stecker sind an der Vakuumpumpe zu finden: ein rechteckiger für Dauerstrom und Masse an der Pumpe sowie ein Rundstecker mit drei Leitungen in den Farben: blau, gelb und grün. Das sind die Schaltleitungen; bei Betätigung einer der Schlosser veranlassen sie, daß die Pumpe zum Öffnen oder Schließen anläuft.

Läuft die Pumpe an, so wird mit Luft auf der ebenfalls angeschlossenen Pneumatikleitung entweder Überdruck oder Unterdruck erzeugt. Damit wird die Anlage entweder geöffnet oder verschlossen. Überall, wo also geöffnet oder verschlossen wird (alle Türen, Tankklappe und Kofferraum), befinden sich Vakuum-Elemente mit einer Membran, die entweder gesenkt oder gehoben wird. Senken oder Heben entscheidet also über "auf" oder "zu", so wie der Verrieglungs-Knopf an der Tür exemplarisch hoch- oder runter geht.

Die Schaltleitungen (blau für die Fahrertür, grün für die Beifahrertür und gelb für den Kofferraum) sorgen dafür, dass bei Schlüsseldrehung in einem der Schlösser die Pumpe 'angestoßen' wird: entweder mit einem 12 Volt Plus-Impuls oder mit einem Masseschluss, hierdurch läuft die Pumpe entweder linksherum oder rechtsherum an und erzeugt auf diese Weise Über- oder Unterdruck.

   Zwei Stecker an der Vakuumpumpe.  Zwei Stecker an der Vakuumpumpe.

Fällt die Schließanlage aus, kann die Ursache hierfür wie nachfolgend beschrieben gefunden werden.

Fehlersuche

Es gibt drei Hauptgründe, warum die Zentralverrieglung in ihrer Wirkung ganz oder teilweise versagt.

  • 1. Steuerleitung(en) und deren Kontakte.
  • 2. Vakuumpumpe.
  • 3. Pneumatikleitungen und Membran-Elemente.

Leitungen

Um die Steuerleitungen und deren Kontakte zu prüfen, wie folgt vorgehen:

  • Das Fahrzeug ist entriegelt (offen), Zündschlüssel abgezogen.
  • Vakuumpumpe in der Kofferraummulde freilegen.
  • Rundstecker an der Vakuumpumpe abziehen.
  • Mit einem Multimeter (auf Volt-Messung einstellen) die Spannung an stets eins der drei Buchsen des Kabelbaums messen (1 - grün = Beifahrertür, 2 - blau = Fahrertür, 3 - gelb = Kofferraum), Minus des Multimeters an Masse: Das Multimeter soll etwa 12 Volt anzeigen. Die Werte sollten bei allen drei Messungen in etwa gleich sein.
  • Das Fahrzeug ist verriegelt (abgeschlossen), Zündschlüssel abgezogen.
  • Messung an den drei Buchsen des Kabelbaums wiederholen, das Ergebnis sollte nun 0 Volt sein.

Steckerbelegung wie folgt:

 
Rundstecker.jpg

Weicht ein Ergebnis erheblich von den anderen beiden ab, ist auf diesem Strang etwas nicht in Ordnung, die Fehlersuche kann dann gezielt dort weitergehen. Beispiel: Grüne Leitung nicht in Ordnung → Fehlersuche an der Beifahrertür fortsetzen. Türpappe abbauen und Schaltkontakt am Schloss der Türe prüfen. Wurden die Schlösser des öfteren fälschlicherweise mit Fett o.ä. behandelt, können Schmutz und altes Fett die Kontakte so zusetzen, daß kein Durchgang mehr möglich ist.

Pumpe

Ob alle drei Eingänge an der Pumpe diese auch ansteuern und anspringen lassen, lässt sich wie folgt prüfen:

  • Das Fahrzeug ist entriegelt (offen), Zündschlüssel abgezogen.
  • Kofferraumdeckel bleibt geöffnet!
  • Vakuumpumpe in der Kofferraummulde freilegen.
  • Rundstecker an der Vakuumpumpe abziehen.
  • Pneumatikleitung von der Pumpe trennen.
  • Mit einem Stück Kabel eine provisorische Stromleitung herstellen und eine Seite z.B. an der Plusseite der Kofferraumleuchte (z.B. mit einer Krokodilklemme) anschließen. Vorsicht, das andere Ende des Kabels führt nun Strom und darf die Karosserie nicht berühren; Kurzschlussgefahr!.
  • Mit dem nun stromführenden Kabelende einen der drei Pins an der Vakuumpumpe kurz berühren: Die Pumpe muss sofort anspringen und dauerhaft laufen.
  • Mit dem Daumen die offene Anschlusstelle der Pneumatik verschließen: Die Pumpe bleibt stehen.
  • Dieser Vorgang mit allen drei Pins wiederholen.
  • Hat man einmal einen Pin mit einer Plusleitung berührt (und die Pumpe ist angelaufen), geht das kein weiteres Mal! Die Pumpe läuft am gleichen Pin erst dann wieder an, wenn man diesen Pin mit einem massegeführten Kabel erneut berührt.
  • Diese Prüfung, mit Plus und Minus anstoßen, auf allen drei Pins wiederholen, das Ergebnis sollte immer gleich sein.
  • Läuft die Pumpe auf einem der drei Pins nicht an, ist an dieser Stelle die Pumpe defekt.

Eine defekte Pumpe ist nur schwer zu reparieren, geübte Finger können die Platine ausbauen und weitere Prüfungen unterziehen, für alle anderen bleibt nur der Weg, eine neue (gebrauchte) Pumpe zu organisieren.

Pneumatik

Defekte in der Pneumatik machen sich meistens dadurch bemerkbar, daß die Pumpe beim Öffnen oder Schließen der Anlage ungewöhnlich lange läuft. Ist etwas undicht, braucht die Pumpe entsprechend lang, um ausreichend Über- oder Unterdruck aufbauen zu können. Wenn man Glück hat, bemerkt man vielleicht, daß der Entriegelungsknopf in einer der Türen etwas länger braucht, um hoch oder herunter zu gehen; in Kombination mit einer Pumpe, die länger läuft als gewöhnlich, sollte man dort als Erstes nachsehen. Innenverkleidung der Tür abbauen und Vakuum-Element ausbauen. Man kann mit dem Mund Druck oder Unterdruck auf das Element geben, wenn in einer oder in beiden Richtungen kein - oder kaum - Druck aufgebaut werden kann, hat die Membran einen Riss, das Element muss erneuert werden. Eine gerissene Membran ist wohl die häufigste Ursache für Undichtigkeiten an der Zentralverrieglung; poröse Gummiverbindungen an den Kunststoffleitungen o.Ä. sind auch möglich und entsprechend schwerer aufzuspüren.

Eine weitere gute Möglichkeit, Lecks aufzuspüren: Verwenden einer Rauchmaschine (Anleitungen hierzu im Netz.) Die Vakuumleitung an der Pumpe trennen und von dort Rauch in das System einleiten, mit Glück qualmt es wenige Zeit später irgendwo heraus; an dieser Stelle die Lecksuche beginnen.

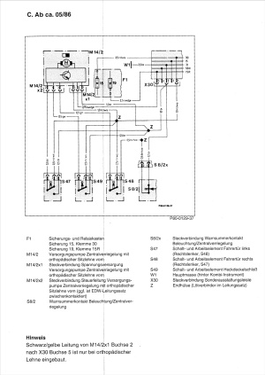
Schaltplan

Zum Vergrößern auf das Bild klicken!

   ZV Schema.jpg

Ergänzende Hinweise

  • Erzsatzteile der Schließanlage (und die Ersatzteilnummern) finden sich im EPC unter Gruppe 80 Unterdruckanlage, Untergruppe 045 Zentralverriegelung.
  • Wie man eine Funkfernbedienung nachrüsten kann, wird hier im Wiki beschrieben.